利達消防設備產品
利達設備技術資訊
聯系方式
- 電話:010-57113119
- 電話:13811139776
- 傳真:010-69552656
- 郵箱:506665119@qq.com
- 地址:北京通州區新華北路117
消防自動噴水滅火系統的組成及工作原理
文章來自:利達消防設備 發布時間:2017-12-06 16:23
消防自動噴水滅火系統的組成
一、消防水池
消防水池是人工建造的儲存消防用水的構筑物,是天然水源或市政給水管網的一種重要補充手段。消防用水宜于生活、生產用水合用一個水池,這樣既可降低造價,又可以保證水質不變壞。若公用水池時,消防進水口必須在其他進水口之下,但不得超過6M.必要時,亦可建成獨立的消防水池。
二、消防水泵
消防水泵是對消防管網(消防噴淋管網、消火栓管網)進行加壓,以滿足滅火時對水壓和水量的要求。消防水泵由于設置、維護不當產生故障勢必影響滅火救援,造成不必要的損失。所以消防水泵的日常維護相當重要。
三、信號蝶閥
消防系統當中的信號蝶閥是一種運行監控報警信號,其目的是為了保證日常當中閥門一直處于打開狀態,防止有人誤操作被關閉了,將影響突發火災的時候滅火使用。因此設置信號閥門是必須的。
四、水流指示器
水流指示器主要是起監視作用。一是防止漏水,一是遇火災時監視水系統的動作情況。
五、消防噴淋頭
發生火災時,消防水通過消防噴淋頭均勻灑出,對一定區域的火勢起到控制。
六、排氣閥
自動排氣吸氣閥為自動噴水滅火系統中的濕式、干濕交替、預作用、循環、泡沫噴淋、泡沫儲罐等消防系統所特制。安裝于系統頂端,在系統充水排氣時,以防止氣堵、氣塞。充滿水后,它自動關閉出氣口,在系統維護放水時,自動開啟吸氣,以防止管網負壓變形、損壞。特點排氣量遠大于市場上的同類排氣閥;密封壽命長、重復啟閉可靠性高。浮球與鉸鏈機構采用不銹鋼。
消防自動噴淋滅火系統的工作原理
當火災發生時,室內溫度達到68攝氏度,消防噴淋頭自爆進行噴灑滅火,每個噴淋頭的噴灑范圍小于10平方。
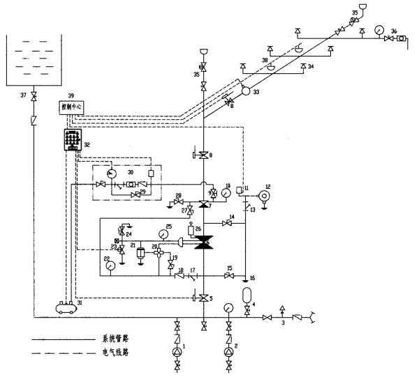
消防自動噴淋滅火系統原理圖

一、消防水池
消防水池是人工建造的儲存消防用水的構筑物,是天然水源或市政給水管網的一種重要補充手段。消防用水宜于生活、生產用水合用一個水池,這樣既可降低造價,又可以保證水質不變壞。若公用水池時,消防進水口必須在其他進水口之下,但不得超過6M.必要時,亦可建成獨立的消防水池。
二、消防水泵
消防水泵是對消防管網(消防噴淋管網、消火栓管網)進行加壓,以滿足滅火時對水壓和水量的要求。消防水泵由于設置、維護不當產生故障勢必影響滅火救援,造成不必要的損失。所以消防水泵的日常維護相當重要。
三、信號蝶閥
消防系統當中的信號蝶閥是一種運行監控報警信號,其目的是為了保證日常當中閥門一直處于打開狀態,防止有人誤操作被關閉了,將影響突發火災的時候滅火使用。因此設置信號閥門是必須的。
四、水流指示器
水流指示器主要是起監視作用。一是防止漏水,一是遇火災時監視水系統的動作情況。
五、消防噴淋頭
發生火災時,消防水通過消防噴淋頭均勻灑出,對一定區域的火勢起到控制。
六、排氣閥
自動排氣吸氣閥為自動噴水滅火系統中的濕式、干濕交替、預作用、循環、泡沫噴淋、泡沫儲罐等消防系統所特制。安裝于系統頂端,在系統充水排氣時,以防止氣堵、氣塞。充滿水后,它自動關閉出氣口,在系統維護放水時,自動開啟吸氣,以防止管網負壓變形、損壞。特點排氣量遠大于市場上的同類排氣閥;密封壽命長、重復啟閉可靠性高。浮球與鉸鏈機構采用不銹鋼。
消防自動噴淋滅火系統的工作原理
當火災發生時,室內溫度達到68攝氏度,消防噴淋頭自爆進行噴灑滅火,每個噴淋頭的噴灑范圍小于10平方。
消防自動噴淋滅火系統原理圖







